近日有客户咨询是否有SSD测试仪器,答复为目前市场上还没有适合防雷检测的SSD测试仪,且在检测现场基本上看不到SSD,SSD属于新型产品,并没有大量普及,且近几年房地产行业低迷,导致SSD的使用量并不大。
近日有客户咨询是否有SSD测试仪器,答复为目前市场上还没有适合防雷检测的SSD测试仪,且在检测现场基本上看不到SSD,SSD属于新型产品,并没有大量普及,且近几年房地产行业低迷,导致SSD的使用量并不大。另外,最新的中国气象局41号令雷电防护装置检测资质管理办法中的仪器清单中也没有提到SSD测试仪,属于非必需配置仪器。目前公司正在加紧开发SSD测试仪,后期还是可以购买去测试的,多一份竞争力,对客户也多一份安全保障。
建筑物雷电防护装置检测技术规范 GB/T 21431-2023 第5.5.6.7.1 d 分断 SPD 内部脱离器不能断开的电流,若外部脱离器为低压电涌保护器专用保护装置(SSD),在 0.1 s 内分断其声称的最小瞬时动作电流 Ii。
SSD专门的技术规范是NB/T 42150-2021低压电涌保护器专用保护装置,其中规定了最小瞬时动作电流优选值为:0.5 A、1A、3 A、5A、10 A、15 A,目前市场上多数厂家声称的最小瞬时动作电流为3A,考虑到误差,作为测试测试仪,输出电流至少应该达到5A才可以满足测试要求。
SSD测试那些参数呢,从规范中可以看出,测试动作电流和动作时间。动作电流是测试声称下的电流是否可以跳开,如果无法跳开,证明SSD没有用,动作时间是规定通过声称的电流后,必须在规定的时间内断开,如果无法断开,SSD也无法保护到后端的SPD,SPD可能在长时间工频电流下烧毁,严重的可以引起火灾。SSD测试有点类似漏电保护器的测试参数,只不过漏电保护器测试仪的输出电流最大也就1A,无法满足SSD测试要求。
疑问:建筑物雷电防护装置检测技术规范GB/T 21431-2023 附录I 给出了SSD最小分断时间的测量。
I.2 调节 SSD 测试仪,使得流过 SSD 样品的电流为其声称的最小瞬时动作电流(Ii),从电流注入时刻开始测量 SSD 的分断时间,即为 SSD 最小瞬时动作电流分断时间(to)。
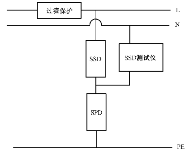
根据SSD测试的目的和规范的要求,SSD测试仪应该加在SSD两端,即上端口为电流输入端,下端口为输出端,有点类似SPD的测试。加在两端后加电流给SSD,直到断开,同步记录断开的电流值和时间。如下规范提供的接线图,SSD测试仪一端连着SSD下端,一端连着N线,而SSD是接在火线上的,并不能测试SSD的动作,认为这个接线图是错误的,有疑问的朋友可以留言交流info@futurewa.com

SSD测试接线图