大气电场仪(雷电预警)主要功能为实时测量记录地面上的静电场值与变化率;还可进行雷电预警,并判别解除雷击危险时间,尤其适用于:航天发射、武器库和爆破作业、爆炸处理和储藏、危险品操作、油库和炼油厂、机场油料补充作业和停机坪。
本产品提供太阳能电池供电方式。
1.1 监测意义
雷电预警系统可用于常规气象业务预报、森林雷击火灾预警、机场及航空航天保障、电力系统安全、油田油库石油钻井平台、高尔夫球场、旅游景区、海滨浴场、野外采矿区等重要场所的短时雷暴检测和预警。得到预警信息以后,现场操作人员可根据大气电场仪显示的预警等级,来决定采取事先做好的何种应急预案,来降低雷暴天气对人员、建筑物、用电设备等造成的影响和损害。
1.2 产品概述
大气电场仪(雷电预警)主要功能为实时测量记录地面上的静电场值与变化率;还可进行雷电预警,并判别解除雷击危险时间,尤其适用于:航天发射、武器库和爆破作业、爆炸处理和储藏、危险品操作、油库和炼油厂、机场油料补充作业和停机坪。
1.3 产品优势
1、探头采用了差模测量技术,相对于采用共模测量技术,避免了许多不需要的干扰信号,使得测试结果更加精确;
2、探头的外形设计独特,能够有效避免积水、昆虫等对测试电场产生的影响,采用独特设计能有效消减强风地区对探头的伤害,延长探头使用寿命;
3、能够组网,一套上位机软件可以配合多套探头使用,对多个探测点返回的信号进行统一的数据记录和分析,从而扩大预警的范围及预警精度;
4、上位机软件功能强大,可提供历史数据的查询、统计和分析,并配有曲线图;
5、PC端平台具有报警功能,可以设置3个报警等级;
6、能适应各种恶劣的天气,可以外接太阳能供电,能保证市电中断后,继续工作。
1.4 产品介绍
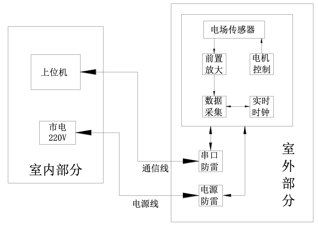
大气电场仪作为探测大气中电场强度的主要仪器,在雷电监测和预警中起着重要作用,是一种高科技高集成度的大气探测设备,室外探头采用差分式探测结构,将探测结果进行AD转换,并和时间信息一起打包,通过RS-485串口或者无线GPRS方式远程传送给监控云平台。其系统结构如图1所示:

图1 大气电场仪结构框图
室外探头部分包括外场传感器、信号处理箱两部分组成,外场传感器负责对地表附近的大气静电场场强进行测量,在完成一次数据采集。信息处理箱主要完成传感器所采集数据的分析、处理和存储,并将转换结果打上时标发送出去,同时还对外场传感器进行供电和箱体内温度的电路板的温湿度进行实时监控,电源电压,经纬度等数据进行识别和监控。此外,电源端口和信号端口都做了防雷电波感应和入侵的防护,用来抵抗因雷击或电网中大功率设备通断产生的电涌侵袭,保护设备不受损坏。
监控云平台负责将信息处理箱发来的探测数据进行解析,并显示在PC机上,并在监控云平台上进行实时监控和雷电预警。整个系统可由大气电场仪传感器和监控云平台组成也可由多个大气电场仪传感器和监控云平台软件组成。图2为大气电场仪图。


1.5 技术参数
1. 性能参数
探测半径 | 5公里 |
电场范围 | -50kV/m~+50kV/m |
电场分辨率 | <10V/m |
灵敏度 | <50KV/m |
响应时间 | 1秒 |
输出波特率 | 9600波特率 |
通信方式 | 有线RS485、无线GPRS(2G)、有线RJ45 |
信号接口 | 插拔端子 |
工作环境 | 温度:-20℃~70℃ 湿度:0%~100% |
2、电气参数:
3、设备外形参数:
1.6 接线示意图

1.7 产品数据存储
大气电场仪的数据存储在云平台,存储的数据内容包括数据文件和状态文件,存储的数据量为3年。
1.8 大气电场仪云平台软件功能说明
大气电场仪云平台软件主要用来接收大气电场仪采集的电场数据,并进行处理、显示。其主要功能模块有登录模块;实时数据曲线显示、告警记录查询、历史记录查询,告警设置等。
雷电监测系统云平台(软件):
基于GIS的移动基站的位置管理
基于GIS的大气电场仪的位置管理
接入国家气象局雷电预警系统数据,此项为根据客户需求而定,按年收取数据服务费。
雷电预警AI计算
平台登陆权限管理
实时监测
主要对系统实时参数、历史记录、告警记录进行展示。
设备管理
对设备告警数据进行查询以及对告警数据进行处理并更新处理状态。